作为现代工业无损检测的重要工具,其辐射安全问题始终是用户最关注的核心要素。此处通过全面解析工业CT机的辐射安全防护体系,为企业选购设备提供专业参考。
(1)安全联锁装置
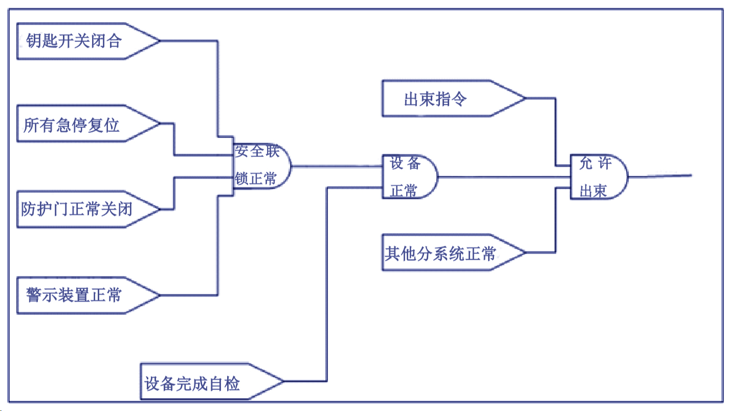
安全联锁设计要求钥匙开关闭合、急停按钮复位、装载门正常关闭、声光警示装置正常的情况下检查系统才能启动,才能正常出束,一旦其中有一道设备未关到位,检查系统将不能启动。X射线出束期间,触发任何一道安全设施或者发生故障,检查系统将紧急切断出束,安全联锁逻辑图如图:
(2)警示设施
建设单位将在设备的正面张贴“电离辐射警示”标志,CT室门上将张贴“辐射工作场所,非辐射工作人员禁止进入”的工作警示牌。设备自带有2个工作指示灯,X射线出束时工作指示灯将闪动进行警示。
(3)多重开关
设备上设有钥匙开关、主电源开关,只有两个开关同时打开后设备才能启动,关闭任意一道开关X射线都将无法正常出束。
(4)紧急停机
该设备正面机身显眼位置均设有一个急停按钮,发生紧急事故时可以迅速切断设备的多项部件的电源,包括:
X射线管线圈;
X射线管冷却装置;
X射线管发生器的功率部件和控制部件;
操作机的所有驱动装置;
自动装载门的驱动装置。
(5)辐射监测设施
建设单位拟为辐射工作人员各配备1个个人剂量计,为射线装置配备1台个人剂量报警仪。报警仪在工作期间将保持开机状态,悬挂在设备正面,实时监测工作环境的辐射水平,如有异常,应立即切断设备电源,停止使用射线装置。
使用个人剂量报警仪定期(每个季度1次)对工业CT外四周周围剂量当量率进行巡测,做好巡测记录。一旦发现辐射水平异常(超过1μSv/h)立即停止工作,查找原因,进行整改。整改好、并经检测确认辐射水平不超标后,方可继续开展工作。

工业CT设备的辐射安全不容忽视,选择具备完善安全防护体系的至关重要。建议企业在采购时全面评估设备安全性能,确保生产安全。









